致力于成為全球領先的
自動化解決方案平臺

?
訂貨舉例:RVT系列電磁閥,二位三通,單頭控制,接管口徑為1/8,電壓為AC110V,接電方式為接線盒式,接線盒顏色為茶色,G牙,5連,其ERP編碼為:RVT321-06E1-5F
?

| 型號 | NTR231-06 | RVT321-06 |
| 工作介質 | 經40μm濾芯過濾的干燥壓縮空氣 | |
| 動作型式 | 直動式 | |
| 流量孔徑 | 1.2 | |
| 接管口徑 | G1/8 | |
| 潤滑 | 不需要 | |
| 工作壓力(MPa) | 0~0.8 | |
| 最大耐壓力(MPa) | 1.2 | |
| 工作溫度(℃) | -20~70 | |
| 電壓范圍 | -15%-+10% | |
| 耗電量 | DC24V:0.7WAC220V:0.9VAAC110V:1.4VA | AC:4VA DC:3W |
| 絕繚等級 | F級 | |
| 保護等級 | IP65 (DIN40050) | |
| 最高動作頻率* | 10次/s | |
| 密封件材質 | HNBR | |
| 勵磁時間 | 0.05s以下 | |
| 重量(g) | 每連增加141 | 每連增加138 |

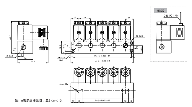
| 符號/連數 | 2連 | 3連 | 4連 | 5連 | 6連 | 7連 | 8連 | 9連 | 10連 | 11連 | 12連 | 13連 |
| L | 55 | 78 | 101 | 124 | 147 | 170 | 193 | 216 | 239 | 262 | 285 | 308 |
| M | 47 | 70 | 93 | 116 | 139 | 162 | 185 | 208 | 231 | 254 | 277 | 300 |
| p | 11 | 34 | 57 | 80 | 103 | 126 | 149 | 172 | 195 | 218 | 241 | 264 |